Tìm Hiểu Về Van Cân Bằng (Hydraulic counterbalance valve)
VAN CÂN BẰNG (Hydraulic counterbalance valve)
Định nghĩa
Van cân bằng là một thiết bị thủy lực được sử dụng với mục đích để điều chỉnh áp suất trong mạch thủy lực. Van cân bằng được dùng trong việc ổn định áp suất trong mạch, chúng được dùng để làm đối trọng với một tải trọng mà tại đó van tạo ra một áp suất để cân bằng với một tải trọng không cho nó dịch chuyển khi mạch nghỉ (do ảnh hưởng của trọng lượng). Thông thường áp suất được thiết lập bằng 1,3 lần áp lực do tải trọng gây ra.
Phân loại
Van cân bằng gồm hai loại :
Van cân bằng kiểu thông thường
-
Ký hiệu

-
Cấu tạo

Cấu tạo của van bao gồm:
-
1: Vít điều chỉnh 4: Lò xo
-
2: Đầu vào van 5: Bi trụ
-
3: Đầu ra van
Nguyên lý hoạt động
Khi chất lỏng đi vào cửa T với áp suất p1 vượt qua áp suất định mức gây ra bởi lò xo của van một chiều, nó sẽ thắng lực gây ra bởi lò xo, cửa ra của van được mở, dầu được đưa đến xylanh.
Khi mạch thủy lực dừng, chất lỏng đi từ cửa P với áp suất p2 bị chặn lại bởi van một chiều nhưng khi áp suất p2 tăng vượt qua áp suất định mức gây ra bởi lò xo của van an toàn, nó sẽ thắng lực gây ra bởi lò xo, cửa vào của van được mở, dầu được đưa về bể.
Van cân bằng có điều khiển.
Ký hiệu và Cấu tạo

Cấu tạo của van bao gồm:
-
1: Vít điều chỉnh 4: Cửa vào
-
2: Lò xo 5: Cửa ra
-
3: Bi trụ 6: Cửa điều khiển
Nguyên lý hoạt động
Về cơ bản, nguyên lý hoạt động của van cân bằng có điều khiển tương tự như van cân bằng thông thường, chỉ khác là khi có tín hiệu điều khiển tức là khi chất lỏng đi vào cửa điều khiển làm cho con trượt di chuyển lên trên, nếu áp suất của chất lỏng tăng dần thắng trở lực gây ra bởi lò xo của van an toàn, từ đó sẽ thay đổi trạng thái.
Xem thêm: Van cân bằng đơn VBCL, Van cân bằng kép VBCD ...
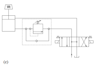
Ứng dụng
-
Dựa vào chức năng mà van cân bằng được sử dụng trong các mạch thủy lực như sau.
Được sử dụng để giữ xylanh thông thay đổi vị trí và giữ tải trọng đứng yên khi mạch ngừng hoạt động như hình sau:


